
石英砂,在社會中的許多行業中都需要用到它,可謂是輔助材料中的能力者,一直都被廣泛使用著,尤其是在水資源這方面,更是被勤利用,不管是生活污水。還是工業廢水等,都會使用
了解詳情
微生物腐蝕、沉寂腐蝕被抑制。循環冷卻水處理目的是為了防止換熱器受循環水損害,應在換熱器管壁上預先形成完整的保護膜的基礎上,再進行運行過程中腐蝕、沉積物和微生物的控
了解詳情
冷凝器膠球清洗裝置設備產品圖 操作 冷凝器膠球在線清洗裝置 需要準備哪些? 步驟一:投運前準備 (1) 膠球用溫水浸泡24小時,對浸泡后不合格的球去出不用。 (2) 加球:打開裝
了解詳情
通過對 淺層砂過濾器 的工作原理,調試方法,運行注意事項及其優點的介紹,提出淺層砂過濾器更適合節能減排的需要。循環水過濾器是一種利用濾網或其它介質直接攔截水中的雜質
了解詳情
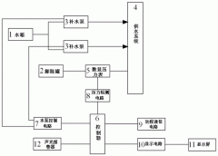
定壓補水裝置 作為現代化工業生產生活當中的必要設備,采用的是傳統的靜壓系統作為膨脹水箱,為內部的熱水不汽化而提供壓力,能夠保障到水箱內的動行終端正常工作,在我們現代
了解詳情
全程水處理器 :機電一體化設計,體積小,流量大,純物理方式處理,不污染水質,運行管理費用極低,操作簡單,維修方便。過濾效率高,設備阻力小,節能節水,不需更換綜合濾體
了解詳情